以往开发PLC程序均需搭配PLC硬件才能确认程序撰写的正确与否,亦即工程师必须先取得整套的PLC (CPU模块+IO模块),并且输入对应的(电压、电流…等)信号,然后再从实际执行的输出结果判断逻辑的对错,这往往增加开发上的时间以及成本。
盟立自动化公司所研发的FS-800系列控制器通过IEC61508国际功能安全认证,其编辑软件SCWinPPFS提供了PLC仿真功能。
什么是PLC 仿真功能?
不需要有实际硬件即可在计算机上仿真PLC执行的程序解题,由编辑软件上设置仿真输入信号、输出信号、函式运算来测试撰写的程序,并可单页执行、定义执行次数、设定停止条件…等,便于问题查找与除错,使得开发与学习PLC程序更加容易。
FS-800系列控制器仿真功能可应用在:
- 未有实际硬件时,可利用此仿真功能先测试程序逻辑,加速产品开发的速度。
- 当无法立即前往现场排除问题时,可以先用此功能辅助厘清问题。
- 培养程序撰写能力。
- 加速与客户沟通的时程。
- 降低开发风险及开发成本。
实际应用案例:
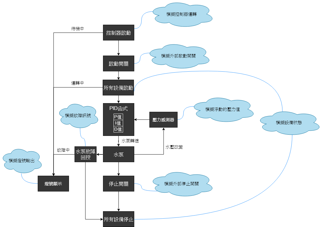
某自来水厂加压站的控制逻辑中需用压力传感器侦测到的压力变化,进行PID控制水泵转速,当使用SCWinPPFS程序撰写完后可以直接利用PLC仿真功能进行逻辑验证,藉由仿真设定PID的参数以及输入数值,当侦测到多少压力时应达到多少的输出结果,减少现场调整参数的时间、降低因直接上线测试且有逻辑错误导致设备损毁的机率。
综合上述,使用仿真功能的目的是在未有控制器但想仿真程序在PLC上的执行结果时所用,对于初学者是学习PLC编辑的最佳途径,对于程序工程人员,此功能可以帮助排除错误,也能简化开发工作。
-
IO测试功能画面呈现模块配置,用户可直接点选模块查看与测试相关点位
-
SCWinPPFS使用监视页变更输入/输出状态与数值,模拟PLC动作。
盟立FS-800 PLC编辑软件SCWinPPFS仿真功能
以往开发PLC程序均需搭配PLC硬件才能确认程序撰写的正确与否,亦即工程师必须先取得整套的PLC (CPU模块+IO模块),并且输入对应的(电压、电流…等)信号,然后再从实际执行的输出结果判断逻辑的对错,这往往增加开发上的时间以及成本。
盟立自动化公司所研发的FS-800系列控制器通过IEC61508国际功能安全认证,其编辑软件SCWinPPFS提供了PLC仿真功能。
什么是PLC 仿真功能?
不需要有实际硬件即可在计算机上仿真PLC执行的程序解题,由编辑软件上设置仿真输入信号、输出信号、函式运算来测试撰写的程序,并可单页执行、定义执行次数、设定停止条件…等,便于问题查找与除错,使得开发与学习PLC程序更加容易。
FS-800系列控制器仿真功能可应用在:
- 未有实际硬件时,可利用此仿真功能先测试程序逻辑,加速产品开发的速度。
- 当无法立即前往现场排除问题时,可以先用此功能辅助厘清问题。
- 培养程序撰写能力。
- 加速与客户沟通的时程。
- 降低开发风险及开发成本。
实际应用案例:
某自来水厂加压站的控制逻辑中需用压力传感器侦测到的压力变化,进行PID控制水泵转速,当使用SCWinPPFS程序撰写完后可以直接利用PLC仿真功能进行逻辑验证,藉由仿真设定PID的参数以及输入数值,当侦测到多少压力时应达到多少的输出结果,减少现场调整参数的时间、降低因直接上线测试且有逻辑错误导致设备损毁的机率。
综合上述,使用仿真功能的目的是在未有控制器但想仿真程序在PLC上的执行结果时所用,对于初学者是学习PLC编辑的最佳途径,对于程序工程人员,此功能可以帮助排除错误,也能简化开发工作。
-
IO测试功能画面呈现模块配置,用户可直接点选模块查看与测试相关点位
-
SCWinPPFS使用监视页变更输入/输出状态与数值,模拟PLC动作。